Seite 33 von 141
Re: Hochspannungs-Ladesystem warten
Verfasst: 3. Aug 2017 18:01
von LambdaCore 21
Loader230V hat geschrieben:
Steht vielleicht die Ersatzteilnummer des Sensors auf der Rechnung und würdest Du mir diese nennen
Laut der
offiziellen Anleitung zum Tausch des Sensors ist es die GM Teile-Nr.
22922224
https://www.online-teile.com/opel-ersat ... anguage=de
Re: Hochspannungs-Ladesystem warten
Verfasst: 4. Aug 2017 00:59
von Michel-2014
Hochvolt System = Garantie. Was verstehe ich nicht ?
Re: Hochspannungs-Ladesystem warten
Verfasst: 4. Aug 2017 06:33
von Loader230V
Guten Morgen Michel-2014,
klar könnte man das auf Garantie abarbeiten lassen. Mein nächster FOH mit Amperaschrauber ist einfache Wegstrecke ca. 70 km entfernt. Da bin ich dann zum Auslesen und Löschen so einer Fehlermeldung schon alleine zwei Stunden (mindestens) auf der Straße unterwegs. Kann mit der Zeit besseres anfangen. Nächstes Problem ist, zeitnah einen Werkstatttermin zu bekommen. Die momentane Ferienzeit macht es auch nicht einfacher.
Da ich die Sachkundeprüfung für Hochvoltsysteme besitze, darf ich auch am Ampera rumschrauben.
Den Sensor wechseln ist ja jetzt nicht wirklich ein Problem. Und der kostet roundabout "nur" EUR 20,--.
Da scheinbar die Fehlermeldungen "Hochvolt-Ladesystem warten" momentan reihenweise auftreten, leg ich leg mir so einen Sensor einfach mal auf Lager.
Hast Du jetzt verstanden
Schönen Tag und ein schönes Wochenende, Lothar
Re: Hochspannungs-Ladesystem warten
Verfasst: 4. Aug 2017 13:04
von Bratwurscht
liebe kollegen,
ich will mich damit zunächst noch nicht abfinden, den tausch selbst zahlen zu müssen. dazu war mir die aussage des SUFOH zu lapidar: "ist nicht gedeckt".
in meinen garantiebedingungen steht unter "andere von der ampera gewährleistung abgedeckte komponenten":
" hochspannungsverkabelung, hochspannungs-steuermodule, antriebs-stromrichtermodul, zubehörstrommodul, integriertes hochspannungs-ladegerät, bremsmodulatorbaugruppe, elektrische antriebseinheit und interne komponenten, einschließlich hilfsölpunpe, zusatz-pumpencontroller und dreiphasenkabel".
meine große bitte: könnte jemand derjeningen, die den sensor auf garantie gerichtet bekamen mal nachsehen, ob sich seine garantiebedingungen mit meinen decken, bzw. welche weiteren punkte aufgeführt sein müssten, damit das inkludiert ist?
ganz herzlichen dank für die unterstützung!
vg
bratwurscht
Re: Hochspannungs-Ladesystem warten
Verfasst: 5. Aug 2017 15:32
von slv rider
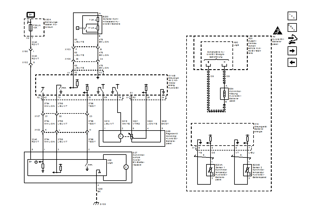
bild ausdrucken und mitnehmen....(?)

- a - Kopie.jpg (154.14 KiB) 6509 mal betrachtet
Re: Hochspannungs-Ladesystem warten
Verfasst: 6. Aug 2017 11:20
von Bratwurscht
SENSATIONELL! Vielen Dank!
Ich nehme an, der SUFOH weiß, was das ist?
Re: Hochspannungs-Ladesystem warten
Verfasst: 6. Aug 2017 12:57
von STdesign
Ja, er sollte das im TIS unter den Angaben zu den Arbeitswertvorgaben genau so finden.
Re: Hochspannungs-Ladesystem warten
Verfasst: 6. Aug 2017 13:02
von Gerald
Schon traurig, was so bei den Händlern abläuft, oder?
Bin gespannt, wie der Händler reagiert!
Ich drück die Daumen!
Viele Grüße
Gerald
Re: Hochspannungs-Ladesystem warten
Verfasst: 7. Aug 2017 08:08
von slv rider

- xxx - Kopie.png (46.43 KiB) 6485 mal betrachtet
Re: Hochspannungs-Ladesystem warten
Verfasst: 7. Aug 2017 10:27
von LambdaCore 21
Super, vielen Dank slv!