Hochspannungs-Ladesystem warten

Echte Panne mit dem Ampera oder dem Volt? Was waren die Fehlerquellen und wie wurde es repariert?
Antworten
Benutzeravatar
LambdaCore 21
500 kW - overdrive
Beiträge: 1246
Registriert: 1. Dez 2012 22:34
Wohnort: Goldbach, Unterfranken
Kontaktdaten:

Re: Hochspannungs-Ladesystem warten

Beitrag von LambdaCore 21 »

Loader230V hat geschrieben:
Steht vielleicht die Ersatzteilnummer des Sensors auf der Rechnung und würdest Du mir diese nennen
Laut der offiziellen Anleitung zum Tausch des Sensors ist es die GM Teile-Nr. 22922224



https://www.online-teile.com/opel-ersat ... anguage=de
Opel Ampera - ePionier - MY12 - CU113*** - 08.2014 bis 05.2025

Bild
Michel-2014
500 kW - overdrive
Beiträge: 2392
Registriert: 18. Apr 2014 22:28
Kontaktdaten:

Re: Hochspannungs-Ladesystem warten

Beitrag von Michel-2014 »

Hochvolt System = Garantie. Was verstehe ich nicht ?
Kleiner Stromer ;-)
Loader230V
111 kW - voll elektrisch
Beiträge: 386
Registriert: 3. Nov 2012 18:18
Wohnort: 92648
Kontaktdaten:

Re: Hochspannungs-Ladesystem warten

Beitrag von Loader230V »

Guten Morgen Michel-2014,

klar könnte man das auf Garantie abarbeiten lassen. Mein nächster FOH mit Amperaschrauber ist einfache Wegstrecke ca. 70 km entfernt. Da bin ich dann zum Auslesen und Löschen so einer Fehlermeldung schon alleine zwei Stunden (mindestens) auf der Straße unterwegs. Kann mit der Zeit besseres anfangen. Nächstes Problem ist, zeitnah einen Werkstatttermin zu bekommen. Die momentane Ferienzeit macht es auch nicht einfacher.

Da ich die Sachkundeprüfung für Hochvoltsysteme besitze, darf ich auch am Ampera rumschrauben.

Den Sensor wechseln ist ja jetzt nicht wirklich ein Problem. Und der kostet roundabout "nur" EUR 20,--.

Da scheinbar die Fehlermeldungen "Hochvolt-Ladesystem warten" momentan reihenweise auftreten, leg ich leg mir so einen Sensor einfach mal auf Lager.

Hast Du jetzt verstanden :idea: :?:

Schönen Tag und ein schönes Wochenende, Lothar
Stell Dir vor es gibt genug Strom und keiner fährt damit.
Bratwurscht
16 kWh - fährt
Beiträge: 41
Registriert: 15. Sep 2013 11:59
Wohnort: Miesbach
Kontaktdaten:

Re: Hochspannungs-Ladesystem warten

Beitrag von Bratwurscht »

liebe kollegen,

ich will mich damit zunächst noch nicht abfinden, den tausch selbst zahlen zu müssen. dazu war mir die aussage des SUFOH zu lapidar: "ist nicht gedeckt".

in meinen garantiebedingungen steht unter "andere von der ampera gewährleistung abgedeckte komponenten":

" hochspannungsverkabelung, hochspannungs-steuermodule, antriebs-stromrichtermodul, zubehörstrommodul, integriertes hochspannungs-ladegerät, bremsmodulatorbaugruppe, elektrische antriebseinheit und interne komponenten, einschließlich hilfsölpunpe, zusatz-pumpencontroller und dreiphasenkabel".

meine große bitte: könnte jemand derjeningen, die den sensor auf garantie gerichtet bekamen mal nachsehen, ob sich seine garantiebedingungen mit meinen decken, bzw. welche weiteren punkte aufgeführt sein müssten, damit das inkludiert ist?

ganz herzlichen dank für die unterstützung!

vg

bratwurscht
Benutzeravatar
slv rider
111 kW - voll elektrisch
Beiträge: 417
Registriert: 31. Dez 2011 16:05
Kontaktdaten:

Re: Hochspannungs-Ladesystem warten

Beitrag von slv rider »

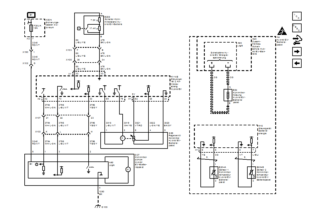
bild ausdrucken und mitnehmen....(?) :mrgreen:
a - Kopie.jpg
a - Kopie.jpg (154.14 KiB) 6597 mal betrachtet
Bratwurscht
16 kWh - fährt
Beiträge: 41
Registriert: 15. Sep 2013 11:59
Wohnort: Miesbach
Kontaktdaten:

Re: Hochspannungs-Ladesystem warten

Beitrag von Bratwurscht »

SENSATIONELL! Vielen Dank!

Ich nehme an, der SUFOH weiß, was das ist?
Benutzeravatar
STdesign
500 kW - overdrive
Beiträge: 665
Registriert: 5. Mai 2017 18:33
Kontaktdaten:

Re: Hochspannungs-Ladesystem warten

Beitrag von STdesign »

Ja, er sollte das im TIS unter den Angaben zu den Arbeitswertvorgaben genau so finden.
Beste Grüße, STdesign
----------------------------
Zwei gesunde Beine, MY 1986, und immer ein Paar Laufschuhe
Cube Reaction Hybrid Pro 625 Allroad, grey´n´red, MY 2022
Opel Ampera, schneeweiß, MY 2014
Bergamont Fastlane Team 2012, blau-schwarz-weiß, MY 2012
Simson S51 RS-STG mit 17 PS, blau-orange, MY 1982/2004
Benutzeravatar
Gerald
500 kW - overdrive
Beiträge: 604
Registriert: 1. Mai 2014 09:05
Wohnort: Landkreis Miesbach (Region Schliersee / Tegernsee)
Kontaktdaten:

Re: Hochspannungs-Ladesystem warten

Beitrag von Gerald »

Schon traurig, was so bei den Händlern abläuft, oder? :evil:

Bin gespannt, wie der Händler reagiert!

Ich drück die Daumen!

Viele Grüße
Gerald
Benutzeravatar
slv rider
111 kW - voll elektrisch
Beiträge: 417
Registriert: 31. Dez 2011 16:05
Kontaktdaten:

Re: Hochspannungs-Ladesystem warten

Beitrag von slv rider »

xxx - Kopie.png
xxx - Kopie.png (46.43 KiB) 6573 mal betrachtet
Benutzeravatar
LambdaCore 21
500 kW - overdrive
Beiträge: 1246
Registriert: 1. Dez 2012 22:34
Wohnort: Goldbach, Unterfranken
Kontaktdaten:

Re: Hochspannungs-Ladesystem warten

Beitrag von LambdaCore 21 »

Super, vielen Dank slv!
Opel Ampera - ePionier - MY12 - CU113*** - 08.2014 bis 05.2025

Bild
Antworten

Wer ist online?

Mitglieder in diesem Forum: Baidu [Spider], Google [Bot] und 1 Gast